Pökomat P40/500Drucken
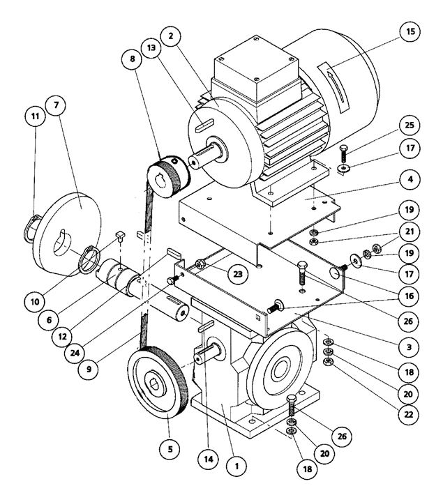
Baugruppenübersicht
Vorschub und Rück...
Bedientableau
Bedientableau Unt...
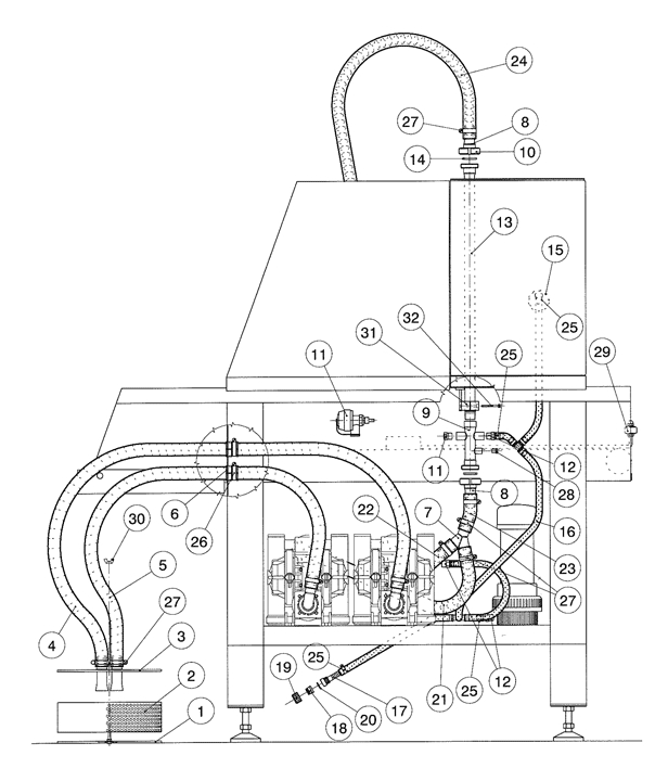
Druckluftführung...
Reglergehäuse
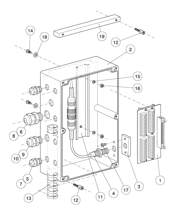
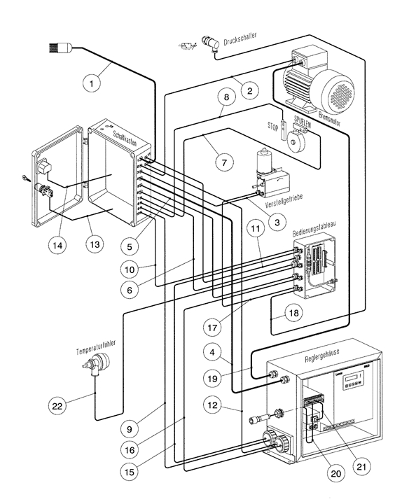
Schaltkastentable...
Stromführung
Schaltkasten SE
Rücklauffilter
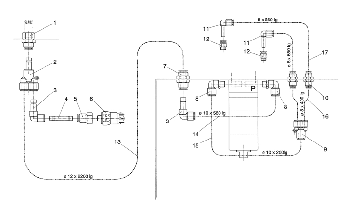
Lakeführung
Membranpumpe
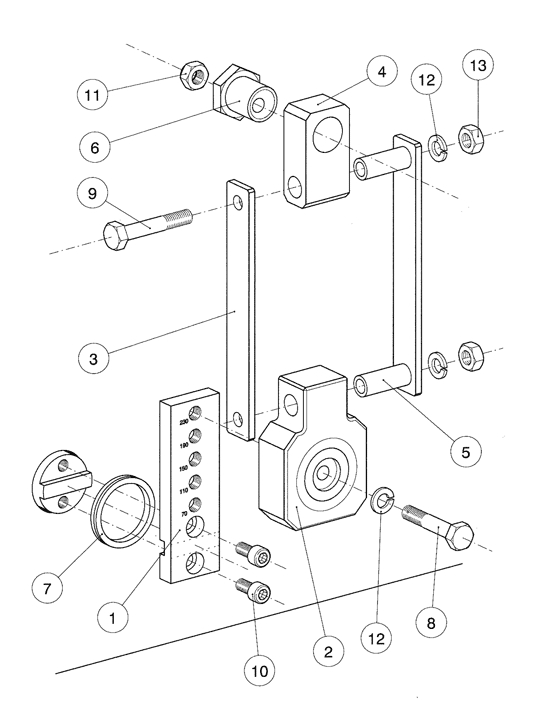
EInbau Membranpum...
Transportschlitte...
Gehäuse
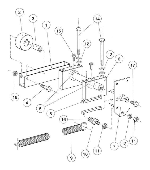
Vorschubgestänge...
Vorschubverstellu...
Vorschubantrieb
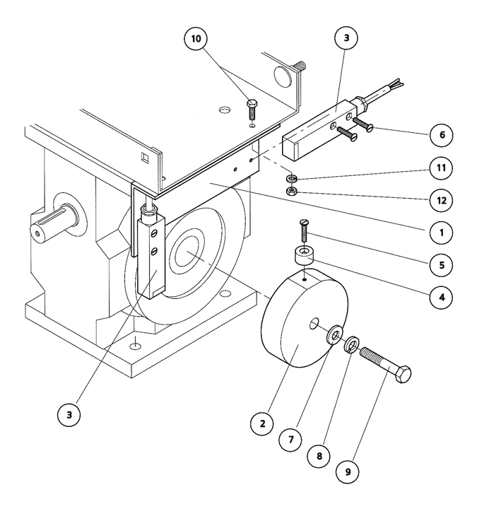
Abschaltautomatik...
Antriebseinheit
Verteilrohr INOX...
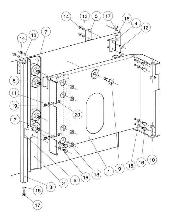
Nadelführung
Nadelschlitten
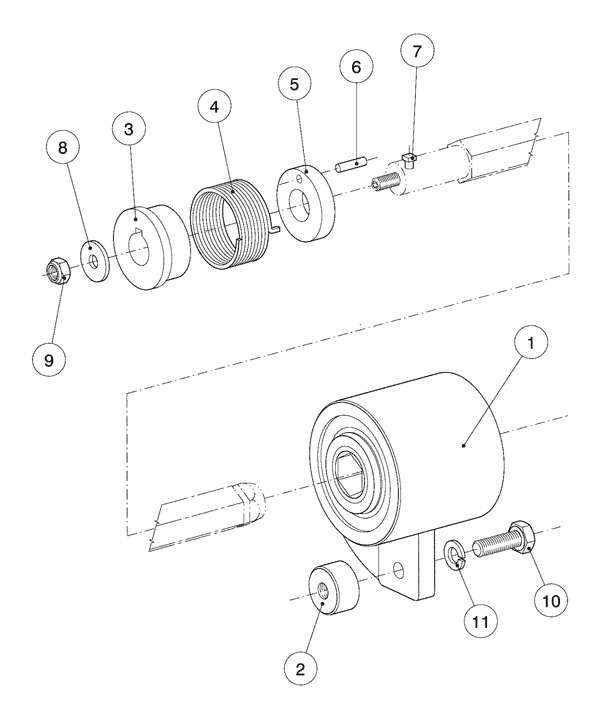
Kurbeltrieb
Schutzhaube
Stützrahmen
Fussgestell
Explosionszeichnung: EInbau Membranpumpe
Ersatzteile - Stückliste: // Pökomat P40/500 // EInbau Membranpumpe
| Pos. | Menge | Benennung | Teilenummer | Bemerkung | Anzahl |
|---|
| 1 | 1 | Pumpenschlitten | 03836 | ||
| 2 | 2 | Doppelmembranpumpe | 04209 | ||
| 3 | 1 | Windkesselfuss | 04501 | ||
| 4 | Windkesselrohr 1 | 04460 | |||
| 5 | 1 | O-Ring | 04506 | ||
| 6 | 1 | Verstärkungswinkel | 04089 | ||
| 7 | 4 | Flachdichtung | 04075 | ||
| 8 | 4 | Pumpenanschluss | 03997 | ||
| 9 | 4 | Dichtring DN32 | 04005 | ||
| 10 | 4 | Schlauchanschluss | 04074 | ||
| 11 | 4 | Nutmutter DN32 | 04004 | ||
| 12 | 16 | Zentrierbüchse | 04347 | ||
| 13 | 4 | Steckbolzen | 04384 | ||
| 14 | 2 | 6kt Schraube | 05046 | ||
| 15 | 18 | U-Scheibe | 05289 | ||
| 16 | 18 | Federring | 05296 | ||
| 17 | 4 | Mutter | 05236 | ||
| 18 | 4 | 6kt Schraube | 05024 | ||
| 19 | 8 | 6kt Schraube | 05027 | ||
| 20 | 8 | U-Scheibe | 05288 | ||
| 21 | 12 | Federring | 05295 | ||
| 22 | 10 | Mutter | 05235 |
0 Artikel